harbour

Dolphin Marine Supply

Individuelle Ausrüstung und Zubehör für Yachten im In- und Ausland

Anschrift

Dolphin Marine Supply
Individuelle Yachtausrüstung
Unterdorfstrasse 16
8595 Altnau
Switzerland

Tel.   +41 (0)71 6900970
GSM +41 (0)79 3523220

48573info2868619407@3279539684dolphinmarine.ch18702
www.dolphinmarine.ch

Betriebszeiten:

(individuell)
Wir sind z.Zt. oft abwesend
oder auswärts tätig. 
Bestellungen u. Anfragen sind
aber per e-mail oder per Telefon 
079 352 32 20 jederzeit möglich.
 
Individuelle Termine und Besuche
auf Anfrage bzw. nach Absprache
  
----------------------------------------------
Es ist einfacher Leute zu täuschen
    als Ihnen zu erklären dass sie 
              getäuscht wurden. 
 
Der Bundesrat zerstörte mit 
unsinnigen und rechtswidrigen
Aktionen unzählige Betriebe 
und Existenzen.  
Wir arbeiten deswegen reduziert,
versuchen aber, Ihnen* unseren
Service in der gewohnten Qualität
anzubieten.
(* mit Ausnahme vieler Politiker und
Journalisten der Mainstream-Medien) 

Das Geheimnis des Glücks
ist die Freiheit,das Geheimnis
der Freiheit aber ist der Mut.
 

 
 

Planung

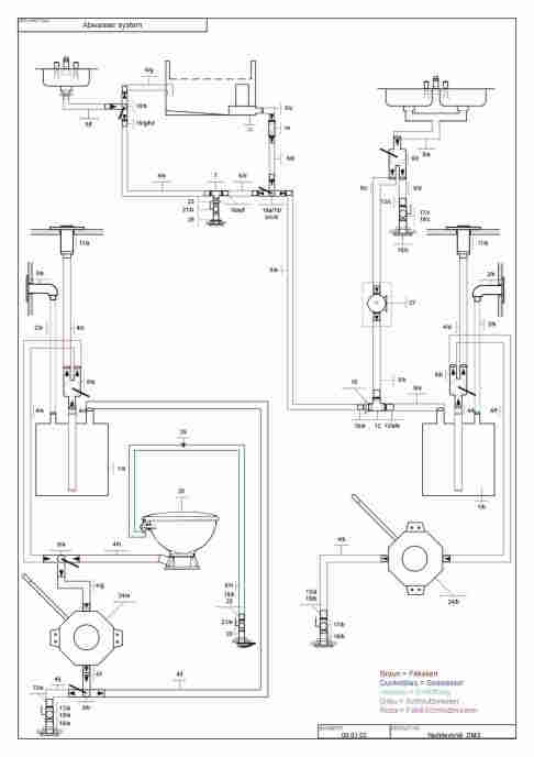
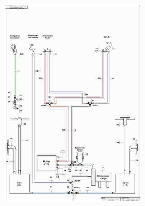
Sie planen einen Neu- oder Umbau ihrer Elektro- und Sanitäranlagen? Wir übernehmen die komplette Planung und Umsetzung, inkl.übersichtlicher Detailpläne, Schemas, Zeichnungen und Stücklisten. Damit sie auch auch auf hoher See jederzeit in den technischen "Un-"Tiefen Ihres Schiffes navigieren können. Auf Wunsch inkl. Komponentenselektion, -beschaffung und -lieferung. Dies sichert eine praxisgerechte Realisierung Ihrer Vorstellungen!

Ob Elektro- und Sanitäranlagen, Generatoren, Entsalzungsanlagen oder andere technische Ausrüstung - unser Techniker wartet diese kompetent im In- und Ausland.

Musterpläne erfolgreicher Umsetzungen:  

(Vergrösserung durch anklicken der Bilder)

 

loading


 

Aktuell:

SPEZIAL-ANGEBOTE

Abverkauf !!   cool

  McMurdo S20 MOB Boje im Wasser MOB McMurdo Crew1 AIS   

McMurdo Smartfind Crew1
AIS MOB Beacon  
Mann-über-Bord Beacon 
(Batt.exp. 5/28)
 
keine Registrierung notwendig -
keine Gebühren

LP  CHF 378.--  jetzt mit  55%

netto CHF 170.-- /St. ink. MwSt.

    noch 4 Stück auf Lager
 
Aktion gültig solange Vorrat reicht.
 


BRIG Raft  Boote

BRIG Raft

bis 50% Rabatt

nur noch Boote mit Luftboden vorrätig !

Details und Preise s. hier (weiter unten, mittig)

Gesamtpreisliste BRIG  hier

ABVERKAUF !!
div. BRIG-Zubehör zu Tiefstpreis
fragen Sie nach dem Gesuchten
 

Fortress Alu-Anker  Fortress Anker

ABVERKAUF   bis  50% Rabatt
auf neue, originalverpackte Anker 
 
High performance Anker
der Sonderklasse
 
Preisliste  (LP zur Info)  hier
Preise für Fortress Stowaway bags hier
 
Fragen Sie uns nach unserem
Netto-Spezialpreis für Sie !!
 
Fortress immer wieder
Testsieger !!   links  hier

Testberichte auf Anfrage.


 

TRINKWASSER

Schützen Sie sich mit

Katadyn Wasserfilter

für reines Trinkwasser

Die helfen gegen:

Bakterien, Protozoen, Zysten, Sporen, schlechten Geschmack, Geruch, Chemikalien u.v.m.

z.B. Haushaltsfiltersysteme (POU) 

oder Wasserfilter, die auch beim Wandern oder Biken beste Dienste erweisen

z.B. Vario-Filter (Infos hier
Fr. 149.-. Combi Plus CHF 279.-
(Katadyn site hier)
oder der kleine Hiker Pro
(Infos hier)  ab Fr. 99.-
auch Drip-Filter (Schwerkraft) etc.

Lieferung per DPD (Post)

Lieferzeit / Info auf Anfrage

 


SPEZIALANGEBOTE:

zurzeit keine weiteren Sonderangebote

fragen Sie nach Ihren spezifischen Bedürfnissen


 

News02

Brig Boote

z.B. eines von rund 40 Modellen:

BRIG D200S                                                                       
BRIG B380
BRIG   
Nur noch Raft und ein
zusammlegbares B350
in rot, sowie ein D200 in
hellgrau auf Lager.
Preise massiv reduziert

 

Wir haben auch noch rote
TINKER mit und ohne Segelausrüstung in hervorragendem Zustand zum Verkauf.  Material: HYPALON (R)
 
First Tinker To Sail The Red Sea? - followtheboatTHE PERFECT DINGHY: Does It Exist? - Wave Train Inflatable sailing dinghy - Tinker Traveller | in Blandford Forum ...  Tinker Traveller Dinghy Sunbrella Cover | followtheboat

 

 

Powered by CMSimple_XH | Realized by: pixolution.ch | test (X)html | test css | Login